相关文章  
  • 电热贮能输液加温器
  • 电热贮能输液加温器
  • 枯痔钳
  • 枯痔钳
  • 枯痔钳
  • 医疗手术拉钩
  • 医疗手术拉钩
  • 医疗手术拉钩
  • 二级单相、三相通用异步电动机
  • 二级单相、三相通用异步电动机
  •   推荐  
      科普之友首页   专利     科普      动物      植物        天文   考古   前沿科技
     您现在的位置在:  首页>>专利 >>专利推广

    二级单相、三相通用异步电动机<%=id%>

    项目名称:

    二级单相、三相通用异步电动机

    项目文件: 发明文摘及技术可行性分析
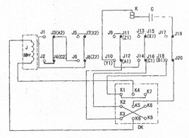
    本实用新型提供一种二极单相、三相 通用异步电动机、包括电动机、倒顺控制 开关DK、离心开关K和电容C,其中电动机的6个绕组A1-A2、B1-B2、C1-C2、X1- X2、Y1-Y2、Z1-Z2、型式相同,其中绕组A1-A2、X1-X2为电动机的第一相,头端 为A1,尾端为X1,绕组B1-B2、Y1-Y2为电动机的第二相,头端为B1,尾端为Y1, 绕组C1-C2、Z1-Z2为电动机的第三相,头端为C1,尾端为Z1,绕组A1-A2、X1- X2、C1-C2、Z1-Z2为4个分离绕组,其特征在于:增设交流中间继电器,通过其 接点的闭和、断开来改变电动机内部各绕组之间的接线方式,解决了现有设备对 电源要求严格的缺点,具有一台设备可利用220V、380V两种电源、且不需要附加 其它绕组、适于流动性较大的施工部门及木工刨床设备使用等优点。本技术线路 连接简单,使用性能优良,可直接改变电源线,实现电动机单相、三相两用。单 相或三相工作时均能达到技术要求。目前市场上没有该电动机,巨大的市场空 间,定会带来巨大的经济效益。
    投产条件
    任何电动机厂均能生产该产品。
    成本及利润评估
    电动机厂家不需要很大投资,就能生产该产品。利润很高,真正实现投 资小,回 报大的特点。
    转让方式及条件
    本技术一次性转让或许可使用, 愿与厂家前来洽谈或面议。
    备注

    展示时间: 2005-6-21-至-2008-6-20 16:07:36
    图片介绍:

    专利状态:
    申请号: 200420040885.X 申请日:
    公告日: 授权日:
    联系人及单位信息:
    地区: 山东省
    联系人: 陈英芝 陈汉军
    地址: 山东省淄博市高青县木李镇常坊村
    联系电话: 13583320499
    传真:
    邮政编码: 256307
    Email:
    网址:
         

          设为首页       |       加入收藏       |       广告服务       |       友情链接       |       版权申明      

    Copyriht 2007 - 2008 ©  科普之友 All right reserved