|
|
|
|
|
|
|
|
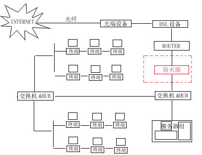
随着人们对网络知识的普及,企业或公司的网络安全性,就变得更加重要起来了。关于网络安全的最可靠方法是加装防火墙。 在这里我讲述一下关于加装防火墙前后的路由配置变化,因为在原先没有防火墙的情况下,路由既起到路由选择的作用,又起到网关的作用。当加装防火墙的后,局域网的网关就设为防火墙的局域网IP地址。要修改路由首先还是先看该网络的拓扑结构。在这里我所描述的是这样拓扑结构:   下面为没有安装防火墙以前的路由器配置情况。 User Access Verification Password: (键入TELNET密码,如果你是直接用CONSOLE口进入没有此项提示) Router>en Password: Router#show config (察看ROUTER配置情况命令) Using 810 out of 7506 bytes ! version 12.1 service timestamps debug uptime service timestamps log uptime no service pass页码:[1] [2] [3] [4] [5] [6] [7] [8] [9] 第1页、共9页 |
|
|
|
|
设为首页 | 加入收藏 | 广告服务 | 友情链接 | 版权申明
Copyriht 2007 - 2008 © 科普之友 All right reserved |